夏天到了,教你怎么制作簡易的電子滅蚊器
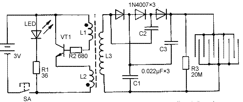
電子滅蚊電路由高頻振蕩電路、三倍壓整流電路、高壓電擊紗網等組成。電路圖如下

當按下電源開關SA時,由三極管VT1和升壓變壓器T構成的高頻振蕩器通電工作,把3V直流電變成18kHz左右的高頻交流電,經T升壓到約500V,再經三支1N4007二極管、電容器C1~C3組成的三倍壓整流電路升高到1500V左右,加到特制的金屬網上。當蚊蠅觸及金屬網絲時,高壓就會通過蟲體放電,將蚊蟲擊斃。
電路中,發光二極管LED和限流電阻器R1構成指示燈電路,用來指示電路通斷狀態及顯示電池電能的耗損情況。R1阻值可根據LED實際電流進行調整。
元器件選擇
三極管VT1選用2N5609硅NPN型中功率三極管,也可用8050、9013型等常用三極管代替。LED用φ3mm紅色發光二極管,三支整流二極管用1N4007型硅整流二極管。R1~R3均用RTX-1/8W型碳膜電阻器。C1~C3一律用CL11-630V型滌綸電容器。
高頻變壓器T須自制:選用2E19型鐵氧體磁芯及配套塑料骨架,L1用φ0.22mm漆包線繞22匝,L2用同號線繞8匝,L3用φ0.08mm漆包線繞1400匝左右。注意圖中黑點為同名端,頭尾順序繞,繞組間墊一、二層薄絕緣紙。
這個電子滅蚊器具體怎么個用法你可以自行設計。比如將電擊網做到羽毛球拍上,電路置于球拍手柄內就成了一個電子蚊蠅拍;或者將電擊網做好后平放在一個碟子上,碟子里放上蚊蠅喜歡的誘餌,這樣蚊蠅被吸引來落到電擊網將被擊斃。
- 上一篇:如何用555組成穩定的石英晶體振蕩電路 2021/8/4
- 下一篇:錦鋒科技推出:DRV8837 12V單通道全橋驅動器芯片的G 2021/8/3

